产品展示

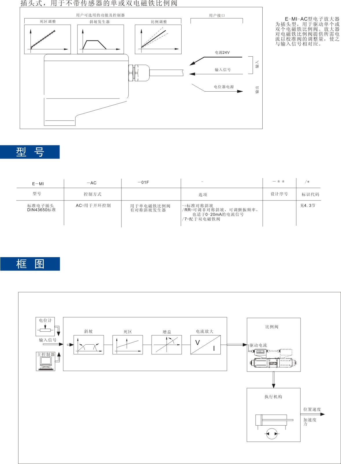
E-MI-AC型插头式电子放大器
浏览:3635 次 发表于:2013-1-27 14:55:19

 

 

    

                      

                              

 

          

 

      

 

              

 

上一篇:没有了
下一篇:JRZGO型比例减压阀

特别专栏

Copyright © 2012 南通君集液压机械有限公司  All Rights Reserved  苏ICP备12054851号-1
企智网络提供技术支持